
企業動態
閥門首頁 > 新聞資訊 > 企業動態 > 上海湖泉閥門有限公司生產的Q941F 不銹鋼電動球閥 密封性能優良,流量系數大,流阻系數小,結構簡單,使用壽命長,便于維修不銹鋼電動球閥生...
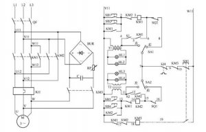
電動閥門控制電路如圖所示: 電路工作原理 狀態選擇 當電路處于熱備用狀態時,可以通過選擇 SA1、SA2 的開關位置確定主電路受控或不受...
上海湖泉閥門有限公司220v防爆電動閥門價格、閥門電動裝置系列智能數控電動執行機構是一種在自控調節系統中,它以220V交流電源為動力,...
上海湖泉閥門有限公司 閥門電裝 生產廠家,有LQ系列電動執行器、DQW系列電動執行器、DZW系列電動執行器、精小型電動執行器、電動蝶閥、...
隨著市場經濟的不斷發展,也逐漸提升了 電動閥門 這一行業,根據分析可知,電動閥門市場所占據的份額,在近些年當中有了發幅度的提升...
上海湖泉閥閥門三相五線制電機如何接線若是星形接法的話,接線端子上除三相火線外du應該還有零線接線位zhi置,地線自然是dao要接外殼的...
上海湖泉電動調節刀閘閥dn1400歡迎來電咨詢,產品安全可靠,性能穩定耐磨耐腐 ,此刀形閘閥是閘閥中的新品種,體積小,重量輕,輕型節材...
上海湖泉dzw120電動執行器是集研發、生產、銷售為一體的專業型生產電動執行機構的企業,適用于閘閥、截止閥、隔膜閥等。可用于明桿閥...
上海湖泉閥門有限公司dzw電動執行機構,z型電動執行器,廣大用戶使用,性能穩定,產品型精度高,質量保證,顯示遙控器,操作方便,遠程切換,歡迎...
現在做 電動閥門 的廠家很多的,如何更好的讓客戶滿意呢,一個好的閥門廠家,一個好的 防爆電動閥門 廠家,關鍵還是看電動閥門廠家的...